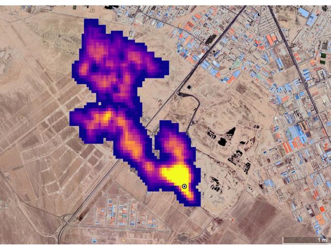
علوم الذكاء الاصطناعي يرسم خريطة انبعاثات الميثان شركة هندسة بيئية تستخدم بيانات أقمار اصطناعية رصدت 10 آلاف حدث لتركيز الغاز في العالم